使用Altium Designer 10设计PCB板
使用Altium Designer 10设计线路板需在PCB文挡编辑环境下进行,在指定的PCB项目下建立PCB项目文挡除了前面提到的用文件菜单中新建命令实现外,还可以在文件面板中通过向导方式建立,这时需要提供若干参数比如导线宽度、板框大小等。通常情况下最初确定的板框大小未必合适,还需要在元件布局后重新调整,所以莫不如采用前面的方式来建立更简单。
设计PCB板步骤如下:建主PCB文档→更新PCB文档元件布局→选择板层确定板框→设置规则→自动布线→手动修改。
1、在原理图编辑环境下,运行“设计\Update PCB Document*.pcbdoc”,(*是PCB文档的名称}系统通过自动建立的网络表将编辑好的原理图文档信息传递到了PCB文档,点击PCB文档名称进入PCB编辑环境,可以看出元件的封装模型连接已出现在此环境中,连接关系用飞线表示。接下来利用工具菜单中的“器件布局”命令进行自动布局,对布局不满意的地方通过选取、移动等方式进行手动布局修改。这是PCB设计中最困难的过程,因为布局的好坏直接关系到布线的质量与电路的工作状态,一般需要多次才能完成。接下来关闭不必要的板层,右击PCB文档空白处在出现的快捷菜单中选择“选项机械层”弹出图9的对话框,在此可以设置是否显示的内容,包括层、飞线、电气规则等。一般情况下至少保留禁止布线层(用以确定布线区域)、复合层(设置焊盘属性)一个信号层(实际的铜膜导线层)、一个机械层(放置装配标记)、一个丝印层(放置元件标识)见图9。

2、下面确定板框大小,单击“ Keep out layer”层标签切换到此层单击菜单“设计板子形状\重新定义板子形状”,出现一个画多边形工具,用此工具画出一个矩形将元件全部包含其中,然后再用“放置\走线”命令画出一个比板框略小的矩形但也一定包含全部元件,这个矩形就是布线区域。之所以板框比布线区域略大是为了防止布线太过于靠近线路板边缘。
3、布线前还要进行规则设置,点击设计规则”弹出图10对话框,在此对话框中可以进行多种规则设置。一般说来最重要的是布线板层和线宽的设置。单面板成本低但布线困难,双面板成本略高但布线简单,专业生产商都能生产应该是最佳选择。
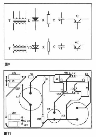
4、布线的命令集中在“自动布线菜单”中,通常的作法是先自动布线,然后对重要的元件进行锁定。对自动布线中不能令人满意之处反复手动修改如放置焊盘、重新画线等,直到满意为止。图11就是原理图对应的单面印刷板图。

事实上要想熟练使用Altium Designer 10并非易事,在此过程中会遇到很多问题,比如新建的文档没有出现在项目下是自由文档时就需要将其拖动到项目下;元件库中元件管脚的标识与封装库中的标识不一致就需要修改原理图库或封装库使之一致;违反了某些规则不能完成布线就需要修改规则等等,这都需要在实战中加以解决,只要勤学苦练相信成功就在眼前。

微信小程序
浙公网安备 33010502006866号